SST-57A (SST-60A) AC Motor Roller Conveyor
Cat:Konveyor roller motor listrik
Model SST-57A (SST-60A) Mode drive Rol mo...
Struktur canggih, kinerja berkualitas tinggi, mudah digunakan, keDanalan tinggi dan daya tahan.
Konveyor roller motor listrik adalah jenis konveyor roller bertenaga. Alih -alih motor tradisional, ia menggunakan rol motor listrik sebagai sumber daya. Konfigurasi ini menghemat ruang drive tambahan, membuatnya mudah dipasang. Ini banyak digunakan dalam kemasan dan industri lain, terutama di daerah dengan ruang terbatas. Tegangan AC biasanya digunakan untuk kargo ringan dan datar, sedangkan tegangan DC, karena torsi konstan dan lebih besar, keamanan yang lebih besar, dan penyesuaian kecepatan yang mudah, lebih fleksibel.

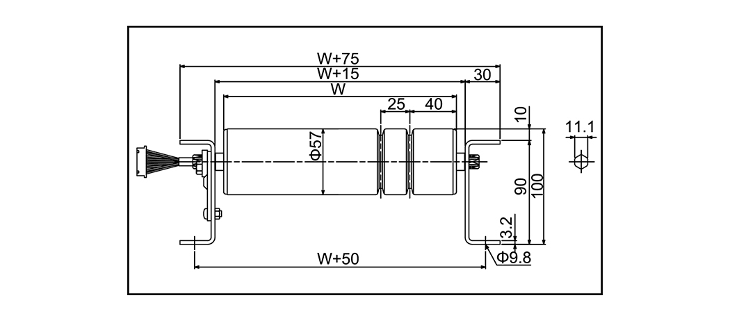
Model SST-57A (SST-60A) Mode drive Rol mo...
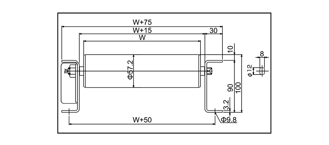
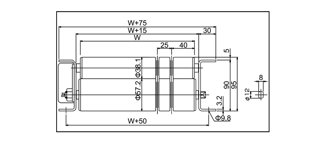
| Model | SST-57A (SST-60A) |
| Mode drive | Rol motor (aksi tunggal) |
| Roller bantu Diameter x ketebalan x poros | 57.2 × 1.4x12 (60.5 × 2.3 × 12 (Galvanisasi) |
| Lebar rol | 200 ~ 1.000 |
| Pitch roller | 75 100 150 |
| Ukuran bingkai | 90 × 30 × 3.2 |
| Panjang (l) | 1000 (1050) 1500 2000 (1950) 3000m |
| Lebar Konveyor | W 75 |
| Tinggi (h) | 100 (102) |
| Kemampuan (kg/m) | |
| Kecepatan (m/menit) | 50/60Hz 03 Jenis : 2.5/2.8 04 Jenis : 3.4/3.8 05 Jenis : 4.7/5.2 10 Jenis : 9.1/10.8 15 Jenis : 12.4/14.8 20 Jenis : 17.0/20.2 |
| Daya motor | |
| Kekuatan | AC200V (tiga fase) AC380V (tiga fase) |

Model SST-57B (SST-60B) Mode drive Motor ...
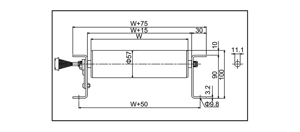
| Model | SST-57B (SST-60B) |
| Mode drive | Motor Roller (PU V Belt) |
| Roller bantu Diameter x ketebalan x poros | 57.2 × 1.4 × 12 (60.5x2.3x12) (Galvanisasi) |
| Lebar rol | 300 ~ 1000 |
| Pitch roller | 75 100 150 |
| Ukuran bingkai | 90 × 30 × 3.2 |
| Panjang (l) | 1000 (1050) 1500 2000 (1950) 3000m |
| Lebar Konveyor | W 90 |
| Tinggi (h) | 100 (102) |
| Kemampuan (kg/m) | |
| Kecepatan (m/menit) | 50/60Hz 03 Jenis : 2.5/2.8 04 Jenis : 3.4/3.8 05 Jenis : 4.7/5.2 10 Jenis : 9.1/10.8 15 Jenis : 12.4/14.8 20 Jenis : 17.0/20.2 |
| Daya motor | |
| Kekuatan | AC200V (tiga fase) AC380V (tiga fase) |

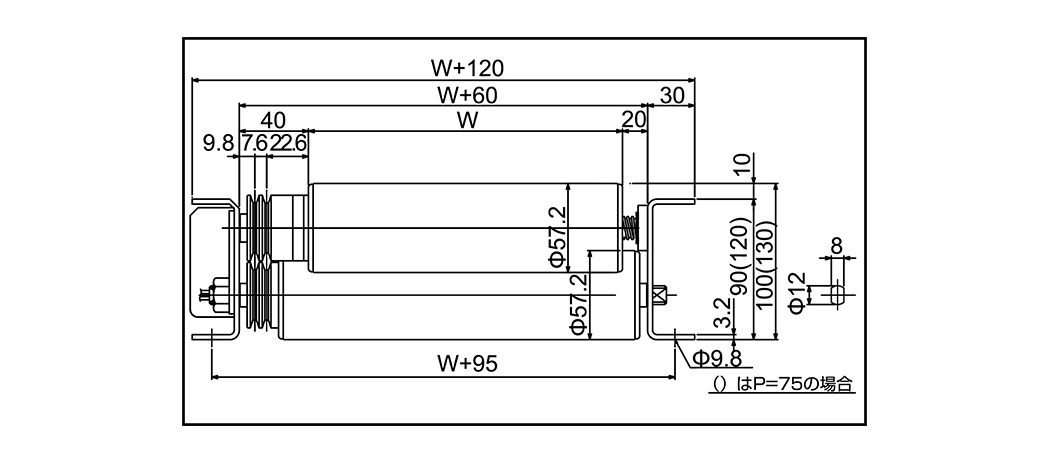
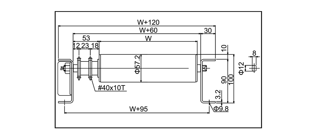
Model SST-57C (SST-60C) Mode drive Motor ...
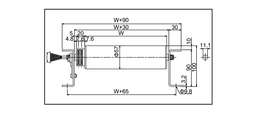
| Model | SST-57C (SST-60C) |
| Mode drive | Motor Roller R (sproket#40) |
| Roller bantu Diameter x ketebalan x poros | 57.2 × 2.1 × 12 (60.5x2.3x12) (Galvanisasi) |
| Lebar rol | 300 ~ 1000 |
| Pitch roller | 75 100 150 |
| Ukuran bingkai | 90 × 30 × 3.2 |
| Panjang (l) | 1000 (1050) 1500 2000 (1950) 3000m |
| Lebar Konveyor | W 120 |
| Tinggi (h) | 100 (102) |
| Kemampuan (kg/m) | |
| Kecepatan (m/menit) | 50/60Hz 03 Jenis : 2.5/2.8 04 Jenis : 3.4/3.8 05 Jenis : 4.7/5.2 10 Jenis : 9.1/10.8 15 Jenis : 12.4/14.8 20 Jenis : 17.0/20.2 |
| Daya motor | |
| Kekuatan | AC200V {tiga fase) AC380V (tiga fase) |

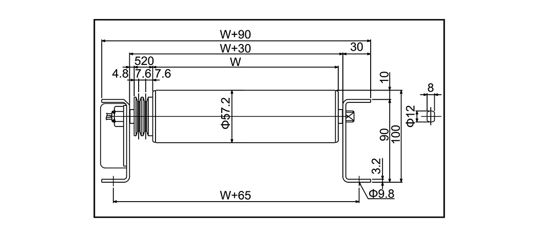
Model SST-38D Mode drive Motor Roller (PU V Belt) ...
| Model | SST-38D |
| Mode drive | Motor Roller (PU V Belt) |
| Roller bantu Diameter x ketebalan x poros | 38.1 × 1.2 × 12 (Galvanisasi) |
| Lebar rol | 300 ~ 800 |
| Pitch roller | 53 75 100 |
| Ukuran bingkai | 90 × 30 × 3.2 |
| Panjang (l) | 1000 (1050) 1500 2000 (1950) 3000m |
| Lebar Konveyor | W 75 |
| Tinggi (h) | 95 |
| Kemampuan (kg/m) | |
| Kecepatan (m/menit) | 50/60Hz 03 Jenis : 2.5/2.8 04 Jenis : 3.4/3.8 05 Jenis : 4.7/5.2 10 Jenis : 9.1/10.8 15 Jenis : 12.4/14.8 20 Jenis : 17.0/20.2 |
| Daya motor | |
| Kekuatan | AC200V (tiga fase) AC380V (tiga fase) |

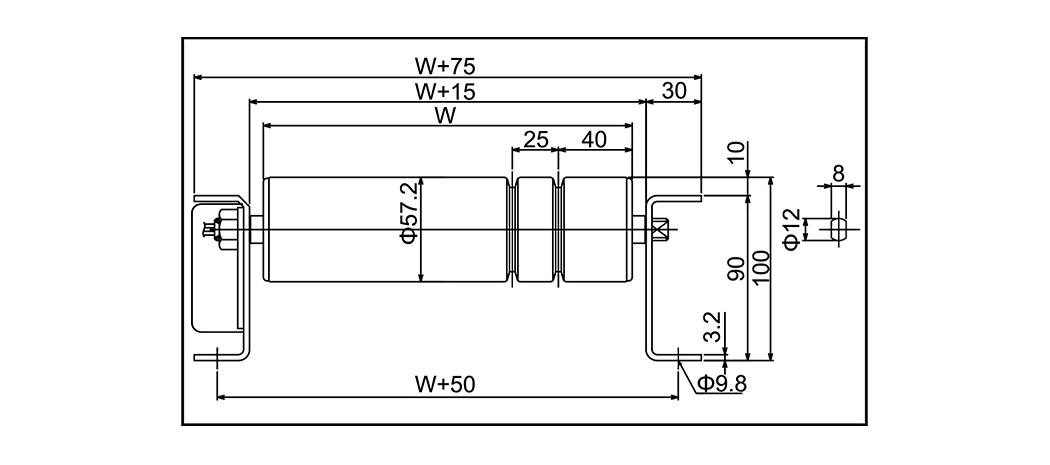
Model SST-57D (SST-60D) Mode drive Motor ...
| Model | SST-57D (SST-60D) |
| Mode drive | Motor Roller (PU V Belt) |
| Roller bantu Diameter x ketebalan x poros | 57.2 × 1.4 × 12 (60.5x2.3x12) (Galvanisasi) |
| Lebar rol | 300 ~ 1000 |
| Pitch roller | 75 100 150 |
| Ukuran bingkai | 90 × 30 × 3.2 |
| Panjang (l) | 1000 (1050) 1500 2000 (1950) 3000m |
| Lebar Konveyor | W 75 |
| Tinggi (h) | 100 (102) |
| Kemampuan (kg/m) | |
| Kecepatan (m/menit) | 50/60Hz 03 Jenis : 2.5/2.8 04 Jenis : 3.4/3.8 05 Jenis : 4.7/5.2 10 Jenis : 9.1/10.8 15 Jenis : 12.4/14.8 20 Jenis : 17.0/20.2 |
| Daya motor | |
| Kekuatan | AC200V (tiga fase) AC380V (tiga fase) |

Model SST-57AQ (SST-60AQ) Mode drive Rol ...
| Model | SST-57AQ (SST-60AQ) |
| Mode drive | Rol Motor (Sabuk PUV) |
| Roller bantu Diameter x ketebalan x poros | 57.2 × 1.4 × 12 (60.5 × 2.3x12) (Galvanisasi) |
| Lebar rol | 300 ~ 1000 |
| Pitch roller | 75 100 150 |
| Ukuran bingkai | 90 × 30 × 3.2 |
| Panjang (l) | 1000 (1050) 1500 2000 (1950) 3000m |
| Lebar Konveyor | W 120 |
| Tinggi (h) | 100、130 (102、130) |
| Kemampuan (kg/m) | |
| Kecepatan (m/menit) | 50/60Hz 03 Jenis : 2.5/2.8 04 Jenis : 3.4/3.8 05 Jenis : 4.7/5.2 10 Jenis : 9.1/10.8 15 Jenis : 12.4/14.8 20 Jenis : 17.0/20.2 |
| Daya motor | |
| Kekuatan | AC200V (tiga fase) AC380V (tiga fase) |

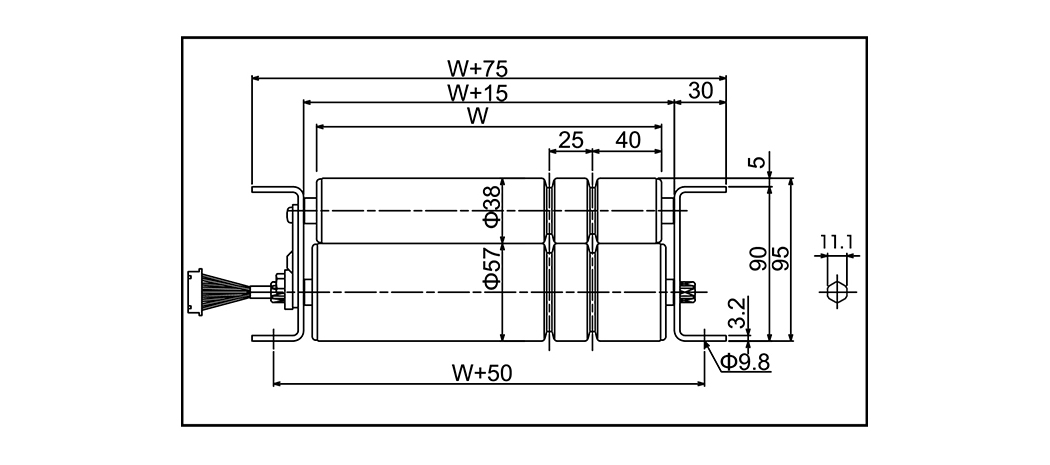
Model DC-57A (DC-60A) Mode drive Rol moto...
| Model | DC-57A (DC-60A) | ||
| Mode drive | Rol motor (aksi tunggal) | ||
| Roller bantu Diameter x ketebalan x poros | 57.2 × 1.4 × 12 (60.5 × 2.3 × 12) (Galvanisasi) | ||
| Lebar rol | 280 ~ 1000 | ||
| Pitch roller | 75 100 150 | ||
| Ukuran bingkai | 90 × 30 × 3.2 | ||
| Panjang (l) | 1000 (1050) 1500 2000 (1950) 3000m | ||
| Lebar Konveyor | W 75 | ||
| Kecepatan (m/menit) | Model 25 tipe 30 tipe 40 tipe Jenis 95 | Min 6.0 7.3 9.9 21.6 | Max 23.5 28.5 39.1 85.9 |
| Daya motor | 35W | ||
| Kekuatan | DC24V | ||

Model DC-57B (DC-60B) Mode drive Motor Ro...
| Model | DC-57B (DC-60B) | ||
| Mode drive | Motor Roller (PU V Belt) | ||
| Roller bantu Diameter x ketebalan x poros | 57.2 × 1.4 × 12 (60.5 × 2.3 × 12) (Galvanisasi) | ||
| Lebar rol | 300 ~ 1000 | ||
| Pitch roller | 75 100 150 | ||
| Ukuran bingkai | 90 × 30 × 3.2 | ||
| Panjang (l) | 1000 (1050) 1500 2000 (1950) 3000m | ||
| Lebar Konveyor | W 90 | ||
| Kecepatan (m/menit) | Model 25 tipe 30 tipe 40 tipe Jenis 95 | Min 6.0 7.3 9.9 21.6 | Max 23.5 28.5 39.1 85.9 |
| Daya motor | 35W | ||
| Kekuatan | DC24V | ||

Model DC-57C (DC-60C) Mode drive Motor Ro...
| Model | DC-57C (DC-60C) | ||
| Mode drive | Motor Roller R (sproket#40) | ||
| Roller bantu Diameter x ketebalan x poros | 57.2x2.1 × 12 (60.5 × 2.3 × 12) (Galvanisasi) | ||
| Lebar rol | 300 ~ 1000 | ||
| Pitch roller | 75 100 150 | ||
| Ukuran bingkai | 90 × 30 × 3.2 | ||
| Panjang (l) | 1000 (1050) 1500 2000 (1950) 3000m | ||
| Lebar Konveyor | W 120 | ||
| Kecepatan (m/menit) | Model 25 tipe 30 tipe 40 tipe Jenis 95 | Min 6.0 7.3 9.9 21.6 | Max 23.5 28.5 39.1 85.9 |
| Daya motor | 35W | ||
| Kekuatan | DC24V | ||

Model DC-38D Mode drive Motor Roller (PU V Belt) ...
| Model | DC-38D | ||
| Mode drive | Motor Roller (PU V Belt) | ||
| Roller bantu Diameter x ketebalan x poros | 38 × 1.2 × 12 (Galvanisasi) | ||
| Lebar rol | 300 ~ 800 | ||
| Pitch roller | 53 75 100 | ||
| Ukuran bingkai | 90 × 30 × 3.2 | ||
| Panjang (l) | 1000 (1050) 1500 2000 (1950) 3000m | ||
| Lebar Konveyor | W 75 | ||
| Kecepatan (m/menit) | Model 25 tipe 30 tipe 40 tipe Jenis 95 | Min 5.8 7.0 9.6 21.2 | Max 31.4 38.3 52.4 115.0 |
| Daya motor | 35W | ||
| Kekuatan | DC24V | ||

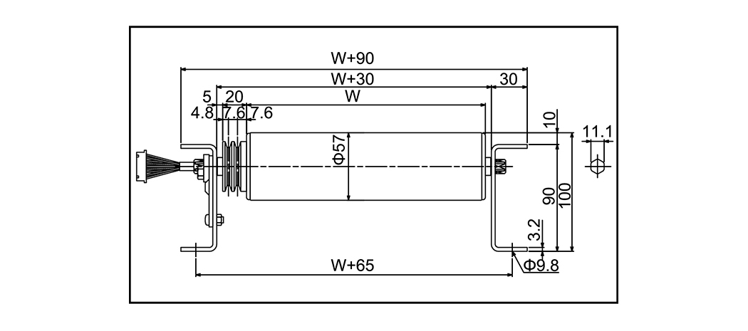
Model DC-57D (DC-60D) Mode drive Rol Moto...
| Model | DC-57D (DC-60D) | ||
| Mode drive | Rol Motor (Sabuk PUV) | ||
| Roller bantu Diameter x ketebalan x poros | 57.2 × 1.4 × 12 (60.5 × 2.3 × 12) (Galvanisasi) | ||
| Lebar rol | 300 ~ 1000 | ||
| Pitch roller | 75 100 150 | ||
| Ukuran bingkai | 90 × 30 × 3.2 | ||
| Panjang (l) | 1000 (1050) 1500 2000 (1950) 3000m | ||
| Lebar Konveyor | W 75 | ||
| Kecepatan (m/menit) | Model 25 tipe 30 tipe 40 tipe Jenis 95 | Min 5.8 7.0 9.6 21.2 | Max 31.4 38.3 52.4 115.0 |
| Daya motor | 35W | ||
| Kekuatan | DC24V | ||

Model DC-57AQ (DC-60AQ) Mode drive Motor ...
| Model | DC-57AQ (DC-60AQ) | ||
| Mode drive | Motor Roller (PU V Belt) | ||
| Roller bantu Diameter x ketebalan x poros | 57.2x1.4x12 (60.5 × 2.3 × 12) (Galvanisasi) | ||
| Lebar rol | 300 ~ 1000 | ||
| Pitch roller | 75 100 150 | ||
| Ukuran bingkai | 90 × 30 × 3.2 (120 × 30 × 3.2) | ||
| Panjang (l) | 1000 (1050) 1500 2000 (1950) 3000m | ||
| Lebar Konveyor | W 120 | ||
| Kecepatan (m/menit) | Model 25 tipe 30 tipe 40 tipe Jenis 95 | Min 5.8 7.0 9.6 21.2 | Max 31.4 38.3 52.4 115.0 |
| Daya motor | 35W | ||
| Kekuatan | DC24V | ||
Mengapa Pemeliharaan Roller Conveyor Berdampak Langsung pada Umur Sistem Konveyor ro...
BACA SELENGKAPNYAApa yang Membuat Roller Conveyor Benar-Benar Bertugas Berat? Konveyor roller tugas berat...
BACA SELENGKAPNYAApa Itu Roller Conveyor dan Mengapa Jenisnya Penting? Konveyor rol adalah siste...
BACA SELENGKAPNYAMengapa Roller Conveyor Tetap Menjadi Tulang Punggung Penanganan Material Konveyor r...
BACA SELENGKAPNYASistem konveyor memindahkan jutaan ton material setiap hari ke seluruh pabrik, gudang...
BACA SELENGKAPNYAMembawa keahlian ke masa depan.
No.60, Zhenhu North Road, Kota Hudai, Distrik Binhu , Wuxi 214100, Cina







